Range Rover Evoque

H Ford μπαίνει στον αγώνα των θερμικών κινητήρων υδρογόνου

Ford logo

Βαδίζοντας στον ίδιο δρόμο με την Toyota, η Ford πρόσφατα κατέθεσε στο αμερικανικό γραφείο πατεντών το σχέδιο ενός κινητήρα εσωτερικής καύσης υδρογόνου.

Η εταιρεία του μπλε οβάλ ανακοίνωσε πρόσφατα το διαχωρισμό των αυτοκινητικών επιχειρήσεών της σε δύο τομείς, τους Model E και Blue. Ο τομέας Model E επικεντρώνεται στην έρευνα, εξέλιξη και παραγωγή αμιγώς ηλεκτρικών αυτοκινήτων, εξελίσσοντας ήδη μια σειρά από πρωτότυπα. Ο τομέας Blue εξελίσσει τις νέες τεχνολογίες των κινητήρων εσωτερικής καύσης, και στο επίκεντρο αυτών φαίνεται να βρίσκεται ένα θερμικό μοτέρ που καίει υδρογόνο.

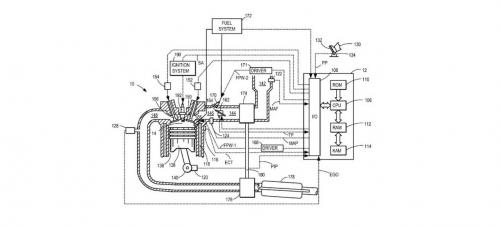
Σε αυτή την κατεύθυνση, πρόσφατα η εταιρεία του Detroit κατέθεσε στο γραφείο πατεντών των ΗΠΑ το αναλυτικό τεχνικό σχέδιο μιας υδρογονοκίνητης μονάδας ισχύος, που μάλιστα είναι και υπερτροφοδούμενη.

ΤΟ ΑΡΘΡΟ ΣΥΝΕΧΙΖΕΙ ΜΕΤΑ ΤΗΝ ΔΙΑΦΗΜΙΣΗ

Ο κινητήρας εσωτερικής καύσης υδρογόνου είναι ένα κλασικό μοτέρ που αντί για βενζίνη καίει στους θαλάμους των κυλίνδρων του υδρογόνο. Αυτό διαφέρει από τα ηλεκτρικά αυτοκίνητα υδρογόνου, τα οποία διαθέτουν μόνο ηλεκτροκινητήρα - ο οποίος αντλεί την ενέργειά του από τη μπαταρία που φορτίζει από τη μετατροπή της ενέργειας του υδρογόνου σε ηλεκτρισμό στις κυψέλες καυσίμου.

Στην πατέντα της Ford, ανάλογη αυτής που εξελίσσει για χρόνια η Toyota, η κυκλοφορία των καυσαερίων και η λειτουργία των βαλβίδων ελέγχονται ηλεκτρονικά, ακριβώς όπως σε ένα τυπικό μοτέρ βενζίνης. Και η λειτουργία του κινητήρα αυτού εξασφαλίζεται σε μεγάλο εύρος αναλογίας μίγματος αέρα/υδρογόνου. Παράλληλα, ο άμεσος ψεκασμός υδρογόνου μέσα στους κυλίνδρους θεωρητικά έχει 15% περισσότερη αποδοτικότητα σε σχέση με τον άμεσο ψεκασμό βενζίνης.

Η Ford φιλοδοξεί να αξιοποιήσει τον κινητήρα εσωτερικής καύσης υδρογόνου ως μέρος ενός συνολικού υβριδικού συστήματος, το οποίο περιλαμβάνει και έναν μικρό ηλεκτροκινητήρα ανάμεσα στον θερμικό και στο σύστημα μετάδοσης. Παρόλα αυτά, στην πατέντα που κατέθεσε περιλαμβάνεται μόνο ο πρώτος, και όχι το πλήρες υβριδικό σύστημα.

ΤΟ ΑΡΘΡΟ ΣΥΝΕΧΙΖΕΙ ΜΕΤΑ ΤΗΝ ΔΙΑΦΗΜΙΣΗ

Πάντως αξίζει να σημειώσουμε ότι ορισμένες από τις πρόσφατες πατέντες που κατέθεσε η Ford αφορούν στην διαισθητική οδήγηση μόνο με τη σκέψη, ή στην αυτόματη υπερπτήση ενός drone πάνω από το αυτοκίνητο. Που σημαίνει πως δεν γίνονται πραγματικότητα όλες οι πατέντες που κατατίθενται.

ΔΕΙΤΕ ΕΠΙΣΗΣ